Witam!
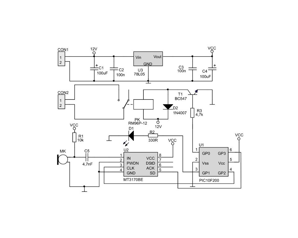
Aktualnie staram się zbudować układ podany w temacie (niestety nie załącze schematu bo trochę ciężko go z pdfa wyciągnąć) i mam pewien problem. Mianowicie jest duży kłopot z dostępnością MT3170BE, który służy w układzie jako wzmacniacz mikrofonu. Czym mógłbym zastąpić ten element lub też gdzie mógłbym go dostać? Byłbym bardzo wdzięczny za wszelkie odpowiedzi.
Pozdrawiam! Pchemj
Edit:
Ok załączam schemat
Aktyw Forum
Zarejestruj się na forum.ep.com.pl i zgłoś swój akces do Aktywu Forum. Jeśli jesteś już zarejestrowany wystarczy, że się zalogujesz.
Sprawdź punkty Zarejestruj sięInteligentny włącznik akustyczny (Ep 01/2005)
Moderatorzy:Jacek Bogusz, Grzegorz Becker, procesorowiec, robertw, Moderatorzy
Kto jest online
Użytkownicy przeglądający to forum: Obecnie na forum nie ma żadnego zarejestrowanego użytkownika i 20 gości
