Płyty accu są robione ze sproszkowanego ołowiu sprasowanego pod dużym ciśnieniem. Przy ładowaniu, na styku elektrolit / płyta powstaje ładunek powierzchniowy który przechodzi w ładunek objętościowy płyty. Po naładowaniu na max, płyty nie są w stanie przyjąć więcej prądu, podawany dalej ogrzewa elektrolit powodując jego gazowanie. To jest jedna z oznak pełnego naładowania. Drugą jest wystąpienie na klemach 14,4V.
Z czasem, na powierzchni płyt odkładają się zanieczyszczenia, pasywacja utrudniająca wnikanie i odbiór prądu. Tę warstewkę można w pewnym stopniu likwidować oddziaływaniem dynamicznym. Dostarczać prąd a następnie odbierać. Po szczegóły odsyłam do literatury specjalistycznej ale najprościej to zrobić ładując nie prądem stałym czy pulsującym ale przemiennym. Jednopołówkowo accu obciążone R, przez 10ms podawać duży prąd a przez następne 10ms odbierać kilka set razy mniejszy.
Jeżeli dysponujemy jakimś trafo dającym kilka / kilkanaście A przy ok. 12-15VAC, w 5min można zrobić ładowarkę regenerującą dając jedną mocną diodę w szereg np. z samochodową żarówką halogenową. Na zimno mają ok. 0,5Ω, w zal. od wydajności posiadanego trafa, włókna można połączyć szeregowo lub równolegle. Do rozładowywania można dać np. 330Ω w klemy lub równolegle z diodą.
Gdy zachodzi koniecznieczność naładowania, potrzebujemy to zrobić albo max szybko ( by nie spóźnić się - lub minimalne - do pracy ) lub mamy na to wiele godzin ( całą noc ). Postanowiłem zrobić max szybką. Zdobyłem trafo ok. 400W / 2x6,3V drutem 2,5mm. Połączyłem szeregowo i przy ładowaniu pierwszego accu, z drutu oporowego 1mm dobrałem R szeregowy tak, że robił się bordowy i pilnowałem, czy trafo nie przekracza 50°C. Nie wiem, ile daje prądu gdyż jest b.odkształcony i pomiary b.niedokładne ale accu 45Ah ładuje do pełna w ok. 2,5h co pozwala go oszacować na ok. 15A. Do rozładowywania dałem żaróweczkę 24V/50mA która jest też wskaźnikiem styków na klemach.
Ale, tę ładowarkę trzeba było nadzorować. Kiedyś zapomniałem i rano elektrolit gotował się jak woda w czajniku. Chciałem dać reg. prądu ale doszedłem do wniosku, że to nie ma sensu. Accu mają różne pojemności, "deklarowana" nie zawsze pokrywa się z rzeczywistą, mają różny stopień zużycia, w danym momnecie nie wiadomo, w jakim stopniu są rozładowane. Ich pojemość znacznie zależy od temperatury. Niemającego siły pokręcić rozrusznikiem schłodzonego do -15°C często wystarczy wstawić na 1/2h do ciepłej wody by odpalił auto bez ładowania. Szacunki "45Ah, od 22 do 8 rano to 10h, ma "chyba" z 10% więc ustawię prąd 4A" będą obarczone b.dużym błędem.
O ile trudno ustalić potrzeby danego accu, to wszystkie mają jedną wspólną cechę - oznaki pełnego naładowania. Postanowiłem oprzeć się na 14,4V. Po wystąpieniu takiego U na klemach trafo ma być wyłączane a włączane ponownie po spadku do 12,8V. I tak w kółko.
Testy zrobiłem na swym stosunkowo nowym. Okazało się, że podczas ładowania, U na klemach zmienia się o +/- nawet 0,2V więc podniosłem próg do 14,6V. Wszystko było OK, naładowany dochodził z 12,8 do 14,6V w kilka sekund, elektrolit miał ochotę zabulgotać ale w tym momencie ładowanie się wyłączało. Cykl powtarzał się co m/w 30min.
Po jakimś czasie ładowarkę pożyczył znajomy i stwierdził, że jego całkiem rozładowanego ona nie chce ładować, b.szybko się wyłącza. Zbocznikowałem przekaźnik i co jakiś czas sprawdzałem, kiedy jego accu zacznie gazować. Zaczęło po ok. 3h i przy U na klemach aż 15,5V.
Po tym doświadczeniu, że dana "14,4V" jest laboratoryjna, tyczy dobrych accu, rozważałem zrobienie innej. Np. stawiać accu na podstawce 20x30cm z mikrofonem czy tp. Ostatecznie dodałem włącznik, który przy ładowaniu starych, zużytych, szybko osiągających 14,6V eliminuje Schmidta a trafo jest zasilane przez styk bierny przekaźnika. Po ok. 2h należy włączyć Schmidta i od teraz, każde accu można zostawić wiele godzin bez nadzoru. By ta ładowarka była pełnym automatem, przydałoby się dodać timer. Mi wystrcza obsługa ręczna, jak mnie lub znajomych spotka "przykra niespodzianka", nie zdarzyło się by auta nie odpaliły po ok. 1h doładowywania.
Zrobienie takiej ładowarki rengerującej nie wymaga skomplikowanych zabiegów czy nakładów. Jeżeli ktoś ma pełno-okresową np. 5A, zastępując Graetza jedną diodą może "impulsować" 10A mając praktycznie ten sam czas ładowania ale jednocześnie regenerację.
Kilka tygodni temu, po pierwszych mrozach me 4-ro letnie accu się poddało i musiałem się z nią "zaprzyjaźnić". Wyłączyła się po kilku minutach. Wyłączyłem Schmidta i po ok. 2h zacząłem kontrolować, przy jakim U zacznie bulgotać. Accu zrobiło to przy 15,2V. Zamierzałem kupić nowe ale przez tydzień auto odpalało bez problemów. Ponownie poddało się po staniu auta od piątku do poniedziałku. Ale teraz się okazało, że do 14,6V dochodziło ponad 1h, Schmidta nie trzeba było blokować. Nie twierdzę, że ona przerabia stare accu na nowe, ale - może tak jeszcze kilka regeneracji....
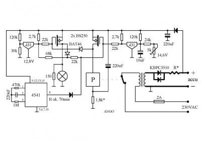
Znałem mankamenty poprzedniego kontrolera progów U na tranzystorach. Pływały temperaturowo, kombinowałem ze stabilnymi R, musiałem dodać termistor. Polepszyło się ale układzik nadal trochę "pływał". Ponadto, jak poprzednio wspomniałem, były problemy z ładowaniem accu starych czy tp. By była automatyczna, przydałby się timer blokujący Schmidta na m/w 1h. Na prostych RC nie bardzo to wychodziło. Ostatecznie zrobiłem układzik trochę b.skomplikowany w którym m/w 1h opóźnienia jest na 4541 a progi na 431 dzięki czemu są nie tylko b.stabilne ale b.ostre. M/w 20-30mV.
Bez obciążenia accu układ zachowuje się jak Ge - na wyjściu natychmiast wystąpi powyżej 14,6V, przekaźnik odetnie Uz, elektrolity się rozładują, znów się załączy trafo i tak w kółko. Jeżeli nie będzie U w sieci, układzik pobiera tylko 0,5mA nie "dobijając" i tak rozładowanego accu. Jeżeli jest 230VAC, przez styk bierny przekaźnika popłynie prąd do trafa i rozpocznie się ładowanie. Po przekroczeniu na klemach 12,9V włącza się regeneracja. Po osiągnięciu progu górnego ok. 14,6V regeneracja się wyłącza a załącza przekaźnik odcinając 230VAC. W tym cyklu układzik pobiera m/w 8mA. Po spadku U na klemach poniżej 12,9V przekaźnik jest odłączany i układzik znów pobiera tylko 0,5 mA. Jeżeli w sieci jest 230VAC cykl się powtarza jako doładowywanie.
Czujniki progów to 431 + 3R i MOS-P. Próg 12,8V wyszedł na dzielniku 120 / 30k. Ważniejszy 14,6V ustawia się peerkiem np. 10k w szereg z np. z 27k. MOS-y P tworzą przerzutnik RS. Gdy przekroczy się próg 12,9V, lewy MOS załącza regenerację i diodą blokuje prawego. Po przekroczeniu 14,6V załącza się prawy, swą diodą "podcina" pierwszego i załącza przekaźnik. Od tego momentu prawy jest podtrzymywany przez czujnik progu 12,8V. Wyłączy się, gdy na accu wystąpi U niższe. Jako obciążenie "regenerujące" dałem i żaróweczkę i R dlatego, że kiedyś mi zgasła i nie było regeneracji. Okazało się, że jest dobra, zaśniedziały styki w podstawce.
Aktyw Forum
Zarejestruj się na forum.ep.com.pl i zgłoś swój akces do Aktywu Forum. Jeśli jesteś już zarejestrowany wystarczy, że się zalogujesz.
Sprawdź punkty Zarejestruj sięRegenerująca ładowarka accu w 5min
Moderatorzy:Jacek Bogusz, robertw, Moderatorzy
Kto jest online
Użytkownicy przeglądający to forum: Obecnie na forum nie ma żadnego zarejestrowanego użytkownika i 4 gości
